Process physics
  
  
  
    - Example: PP(A)
      
	- implements ODE with Simulink
 
	- simple energy balance
 
	- power loss with Newton's law of cooling
 
      
     
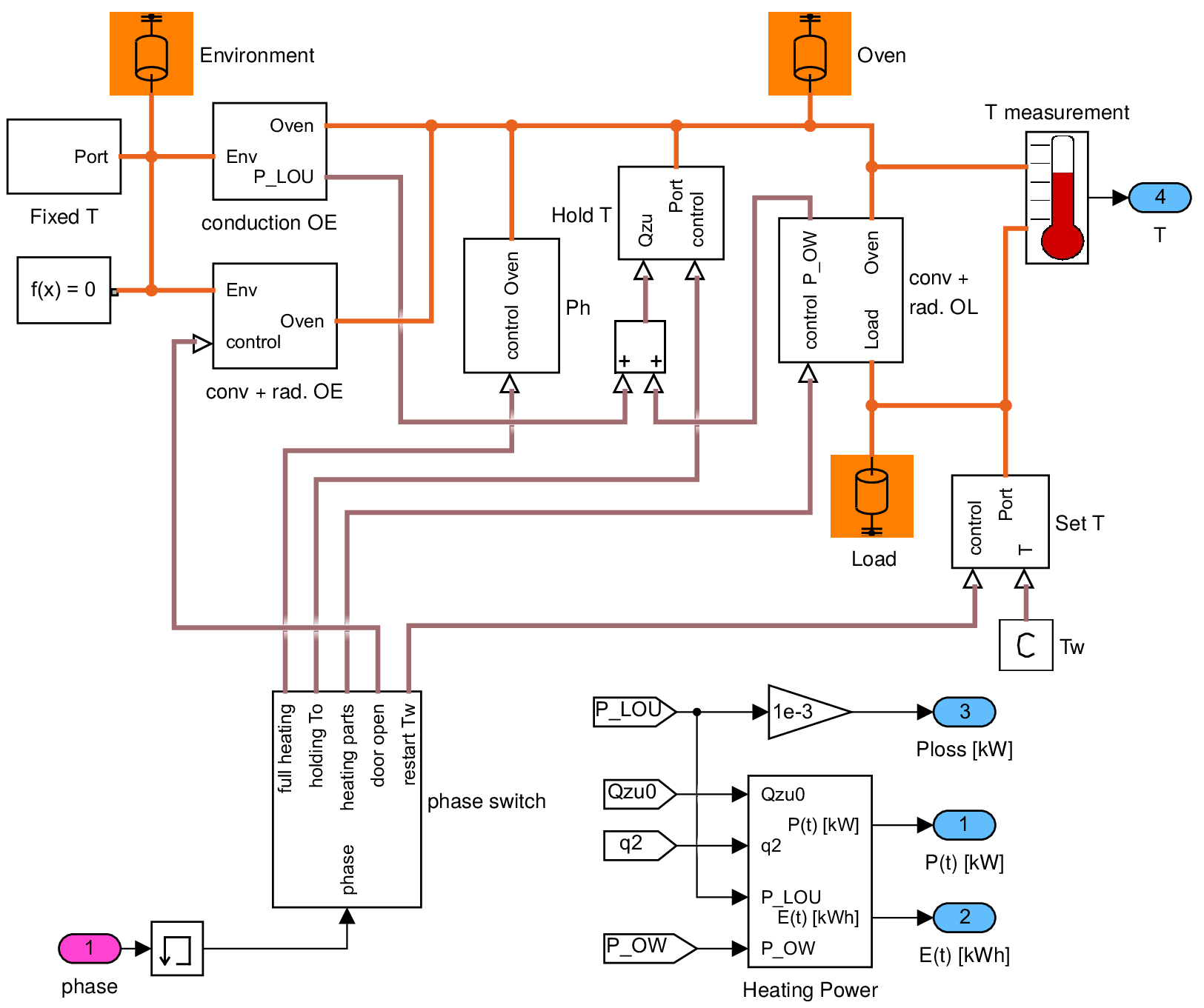
    - Example: PP(C)
      
	- uses physical modeling with Simscape
 
	- adds load temperature
 
	- includes convection and radiation 
	  
	    - from oven to load
 
	    - from oven to environment (load/unload)